首页
产品
智能照明管理系统
应用方案
部分案例
关于我们
联络我们
133-1681-0295
首页
产品
智能照明管理系统
应用方案
部分案例
关于我们
联络我们
133-1681-0295
智能照明节能管理系统
专业 · 易用 · 高效
电流、电压等数据分析与预警
实时显示环境照度、电量统计
集中管理,多场景控制
支持定制开发,软件接口开放
咨询电话:133-1681-0295(微信同号) 联系人
:陈先生
地铁照明节能管理
办公大楼照明节能管理系统
工厂照明节能管理系统
照明系统软件定制开发
智能照明管理系统结构图
智能照明系统是由照明管理中心平台软件、智能时控网关、光照度感应器、人体感应器、单灯调光器、回路调光器、回路开关模块、带电量及光照检测的一体化单灯调
光器和可调光的智能灯具
等组成,适合于工厂、机场、地铁、地下车库、智慧大楼的走廊及公共区,办公室、会议室等需要实现节能管理的任何照明照明场所。
主要功能特点
光照度调光:通过检测环境亮度,自动调整灯具的亮度
输出,可实现单灯
调光控制
时段控制:多时段、多场景灵活设置,系统自动运行
多通讯方式融合:有线和无线有机融合,车库照明采用
无线组网,办公大楼
走廊采用有线
工厂照明控制:采用光照度+回路开关,根据光照度阀值
控制回路开关的通断,
可精确到单个回路控制
光照度控制:通过检测环境亮度,自动开关模块的通断,可实现单回路
的开关控制
多种规则:车库、走廊、办公室不同的照明环境执行不同的照明规则
多控制方式融合:车库照明采用自动感应方式;走廊照明采用光照+人体
感应控制;办公室照明采用光照度、人体感应器实现调光或回路开关控制
状态记录及查询:回路开关的开关次数、开关状态、反馈信息、手动开关
信息随时查询
工厂照明节能管理系统
工厂照明节能管理系统
拓扑图
工厂智能照明管理系统主要优势
车间环境亮度集中显示,便于管理者决策和监管
系统组网灵活:采用TCP/IP+RS485(或CAN总线),施工便捷,实施简单
照明控制模块运行时间和事件记录
各控制模块可脱机独立运行
按时段开关灯控制
极限条件手拨开关回路控制
各回路开关状态集中显示,便于集中控制和监视
场景集中控制:场景管理集中设置,集中下发,实现集中管理分布式控制
采用光照度阀值实现照明节能控制,可精确地与每个回路开关联动,实现节能率最大化。
按时段实现人体感应控制,实现人来开灯,人走延时关灯
外置轻触面板开关:手动回路开关控制及自动控制功能切换
消防应急照明联动控制
办公室、会议室照明控制系统
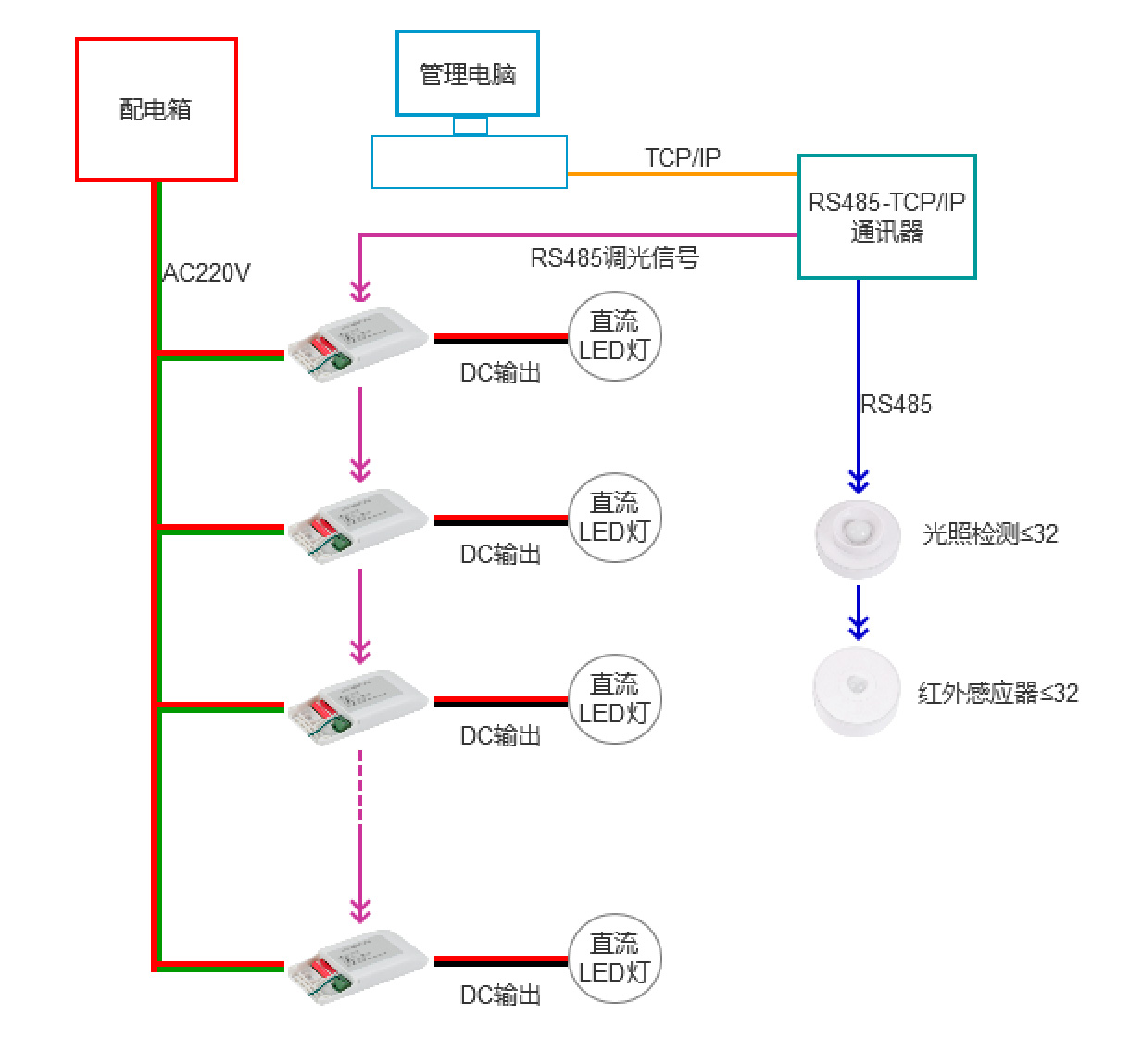
RS485调光器介绍
注意事项:
1、本控制系统可通过电脑把调光规则下发给智能调光控制器,
并采集环境光线亮度及有人和无人的状态来控制灯具的亮度比
例及开关灯:
2、对于小而精的项目直接采用电脑来控制,实现节能调光控制;
3
、
本方案中的人体感应器、光照度感应器可与需要控制的灯具
实
现单灯或分组捆绑联动控制
4、本方案中的RS485调光器都有其独立的通讯地址,最大数为
256,光照度感应器和和人体红外感应器的独立地址最大数为32
5、管理软件可以根据客户的需要定制开发,并提供二次开发包
机房、走廊照明控制系统
单回路控制器介绍
触摸控制面板介绍
单回路模块介绍:
1、单回路模块采用RS485总线可以直接连接不超过6个红外感应器,可脱机运行
不需要后台软件支持,实现人来开灯,人走延时关灯;
2、墙壁开关采用可编程触摸面板,标准86底盒安装,采用RS485总线与单回路模
块通讯,实现开关灯控制,一个触摸面板通过编程最多可以控制20个单回路模块实
现一键开关灯和单回路独立开关控制;
3、管理软件主要用来控制场景模式以及对回路模块的开关灯延时时间设置;
4、一个通讯网关最多管理48个单回路控制器,如果对控制速度有要求,建议管理
的单回路控制器不要超过20个;
5、
一个单回路控制器负载的LED灯具最大功率不超过1000W
6、系统中如果需要采用光照度传感器来进行恒照度控制,则必须配置电脑和增配
PLC主机
7、机房照明应用规则:平时采用人来开灯,人走休眠的规则,当遇到设备检修盒维
护的时候
可以通过面板进行开灯操作实现灯具常亮满足作业照明的需要。
机场、地铁专用物联网一体化调光智控模块
物联网一体化调光智控模块自带电量统计模块,具有电流、电压监测
及过流保护功能,最大负载电流10A,自带光照度检测器和人体存在感应
器,实时检测环境光强度和人员流动情况并传给管理平台,具备2.4G+5G
双频WIFI通
讯功能及RS485联网通讯功能,组网方便。
注:物联网调光电源具备电量统计、电流电压监测、环境光检测及人体检
测功能,最大输出电流350m4,输出电压DC50V-150V
平板灯、方形筒灯光照人体一体化智控模块电器连线图
电器参数
工作电压
AC 85~220V 50H2
通讯接口
一路 RS485 上行通讯、一路双频 WIFI 上行通讯、一路I²C光照度接口、一路 TTL 雷达通讯接口、2 路 I/0接口
通讯速率
9600bps
地址设置
二进制拨码开关,最大地址数为 256
状态查询
电流、电压实时查询、传感器状态查询
调光信号输出
单路、双路 Pm输出(色温控制)
传感器
光照度及人体感应
调光控制
0-100%无级调光,调光精度1%
灯具负载
负载范围≤36T
外形尺寸
140*45*28(mm)
物联网一体化调光智控模块介绍
智慧照明管理系统
照明管理软件的主要功能:
1、专业远程客户管理端,轻松实现远程控制和管理,提高系统安全性;
2、所有数据保存在公司的服务器上确保数据不丢失、不泄密;
3、客户端允许用户进行编程管理,如系统设置、创建自动控制应用场景、
电子地图配置设备在线监测、线路过流报警和控制等;
4、电量统计功能,和电流、电压实时监测功能:
5、按栋号、楼层、房号分组实行精细化管理;
6、远程开关和时序控制;
7、手动、自动控制模式设置;
8、设置红外人体检测模式及控制方式;
9、设置光照度感应器自动调光照度阀值;
10、照明预案设置功能;
11、可提供SDK包,方便用户二次开发和系统集成,帮助用户完善特定的
管理需求和功能
;
12、功能定制开发:根据客户不同的管理需要可定制特定的管理功能。
电话 : 0755-26487686
手机 : 133-1681-0295
联系人:陈先生
部分案例
湖南长沙黄花机场T2航站楼公区照明节能改造
天津轨道交通集团
张家界机场周边照明系统
部分案例列表:
1. 北京宏福苑:3000根车库智能照明灯管
2. 北京水城广场:850根车库智能照明灯管
3. 北京召里家园:1360根车库智能照明灯管
4. 北京马可汇:1600根车库智能照明灯管
5. 北京御城上院:660根车库智能照明灯管
6. 北京芦欣家园:4010根车库智能照明灯管
7. 青岛大云谷金茂府:760根车库智能照明灯管、9套智能网关、208个公共区照明回路控制
8. 辽宁丹东绿城学府花园:500根智能灯光
9. 安徽马鞍山十七冶技术大楼:990根车库照明智能灯管、13套智能网关
10. 天津轨道公司:380根车库智能照明、6套智能网关
11. 上海海洋科技馆
12. 湖南长沙黄花机场:公共区智能照明控制系统,升级760盏灯具,1套自动调光控制系统
13. 张家界荷花机场:机场周边智能照明控制系统
14. 湖南省公共资源交易中心:招投标办公室智能照明控制系统
15. 湖南省人民医院:公共区照明控制系统
16. 北京氪空间联合办公项目:超过10000套云门禁及办公照明云管理系统
17. 上海黄浦区 K11 大楼:26楼3629平方智能照明控制系统
18. 上海浦东由由世纪广场:1号楼2、7层3143平方智能照明控制系统
19. 上海人民广场海洋大厦:27、29层6332平方智能照明控制系统
20. 上海人民广场来福士广场:17、21层3617平方智能照明控制系统
21. 上海闵行区虹桥绿谷广场 G 栋:4楼4722平方智能照明系统
22. 北京朝阳区国贸万科大都会:5楼2418平方智能照明控制系统
23. 北京国贸海航实业大厦:9、10层3778平方智能照明控制系统
24. 北京金融街国际大厦:2、3、5层10300平方智能照明系统
25. 广州天盈广场东塔:46层2788平方智能照明系统
26. 杭州万塘汇南楼:5层2807平方智能照明系统
27. 武汉光谷保利国际:7、8楼3731平方智能照明系统
十七冶集团马鞍山技术大楼
咨询电话:133-1681-0295(微信同号) 联系人
:陈先生
立即与
我们
联系,为您提供最优的照明管理方案
Copyright © 2023 深圳市深电讯安电子有限公司 . All Rights Reserved
粤ICP备2023014598号
粤公网安备 44030702005559号
邮箱:357937272@qq.com
地址:深圳市龙岗区吉华街道水径社区吉华路上水径商业大厦10B01
电话:186-6497-5109
手机:133-1681-0295
My title
page contents